有线电视系统防雷设计方案
一、概述
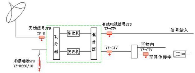
对于卫星通信(VSTV)、有线电视(CATV)、卫星电视(SATV)等系统,其卫星天线一般安装在建筑物天面,如卫星天线未在建筑物防直击雷避雷针、带的保护范围之内,需要增加接闪器作保护,如在建筑物防直击雷避雷针、带的保护范围之内,只需要将天线馈线等外设线路穿金属管屏蔽,外端连接避雷带、天线支架或者引下线,内端连接机房接地汇流排或者建筑物柱内钢筋即可起到良好的雷电防护作用。再此基础上再在机房设备进线端安装翌丰系列YF-GTV、YF-GTVⅠ等有线电视信号防雷器就可将设备的雷击损坏风险降到极低的水平。
二、防雷设计方案
(一)设计依据
根据GB 50343-2004《建筑物电子信息系统防雷技术规范》第五章:防雷设计;GB 50057-94(2000版)《建筑物防雷设计规范》第六章:防雷击电磁脉冲;第四节,第6.4.1至6.4.12条LPZ1区对防雷器(SPD)的要求及YD/T 5098-2001《通信局(站)雷电过电压保护工程设计规范》第五部分:SPD 的选择;第5.3条:信号线用SPD;第5.5条:计算机、控制终端、监控系统的网络数据线用SPD的要求,参照IEC 61643-3 《低压系统的电涌保排器》 第3部分《在电信系统中SPD的应用》和IEC 61644-1 1997《通信系统用SPD》标准要求,对于通信线路的防护,需对设备进线缆线使用8/20μs波形、通流容量3KA的信号防雷器将数千伏的线路感应雷击过电压限制到设备允许值。
(二)防雷实施方法
1、在有线电视卫星接收天线天馈线路上安装1套YF-K卫星接收天馈信号防雷器,用于有线电视卫星接收天线天馈线路的防雷保护。
2、在有线电视干线放大器进出线路、搂头放大器进线线路及多功能会议室视频线路分别安装1套YF-GTV或YF-GTVⅠ(加强型) 有线电视信号防雷器,用于有线电视干线放大器及搂头放大器的防雷保护。
三、防雷示意图
